Ya traté este tema en TecOb hace meses de forma breve. Hoy, regresa aquí de forma más amplia a través del artículo que publiqué en el número de junio de 2015 de la revista Historia de Iberia Vieja.
Don Alejandro Basanta ha inventado un aparato verdaderamente notable, que por su aplicación y por sus condiciones está llamado a suprimir en absoluto los siniestros ferroviarios. Dicha invención une, a los caracteres de la mayor seguridad, los de la sencillez más grande. (…) En una de las habitaciones de la estación de Villena hay una tablita con dos juegos de sonerías de distintos timbres, un aparato telefónico ordinario y una pequeña pieza de metal, cuya acción es la de abrir o cerrar el circuito que contribuye a acusar los peligros que se pretende conocer…
La Dinastía, Barcelona, edición del 30 de junio de 1899.
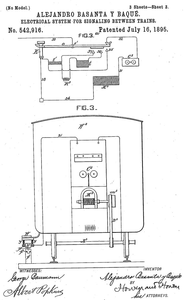
Me encontré con Basanta sin pretenderlo, como en tantas otras ocasiones ha sucedido con inventores hoy prácticamente desconocidos. Fue revisando varios grupos de patentes que se guardan en el Archivo Histórico de la Oficina Española de Patentes y Marcas. Sí, allí estaba el ingenioso inventor asturiano Alejandro Basanta y Baqué son sus patentes números 15250, 21113 y 21114 sobre sistemas de seguridad para ferrocarriles. Además, cabe mencionar que al menos logró también una patente para un sistema similar en los Estados Unidos, con la patente US-542916-A, de 1895. ¿Qué tienen de especial estas patentes? Básicamente lo osado de su propuesta, a saber, un método para impedir choques ferroviarios en una época en la que no se había popularizado la radio. Las ondas hertzianas no eran sino algo que apenas estaba saliendo de los laboratorios y los telégrafos eran los reyes de las comunicaciones, junto con los ferrocarriles. Uniendo esos dos mundos Basanta pretendió acabar para siempre con un problema muy grave, los accidentes ferroviarios. A lo largo de la segunda mitad del siglo XIX la rápida extensión de las redes de ferrocarril por medio mundo llevó el progreso por doquier, pero también sirvió para crear escenarios terroríficos que dieron lugar a accidentes terribles con gran número de fallecidos.

Gráfico de una de las patentes estadounidenses de Basanta.
Intercomunicación entre trenes en marcha
Propuestas como la de Basanta hubo muchas en su tiempo, pero pocas eran tan ingeniosas y, las menos, encontraron camino en la práctica. Las ideas del intrépido inventor pasaron del papel al mundo real en diversas pruebas, si bien no tuvieron recorrido comercial posterior a gran escala. El 7 de julio de 1894 tuvieron lugar diversas pruebas iniciales en la estación de Arganda. Posteriormente, tuvieron mucho eco en los medios las pruebas llevadas a cabo en la línea Villena-Alcoy-Yecla, con presencia de una comisión enviada desde Madrid por el gobierno.
Esta añeja línea de vía estrecha comunicaba las provincias de Alicante y Murcia a lo largo de una red de ramales de casi 350 kilómetros de extensión. Las mencionadas pruebas tuvieron lugar en los meses de junio y julio de 1899, comprobándose que el sistema de intercomunicación de seguridad para trenes ideado por el ingeniero Alejandro Basanta era mucho más que una fantasía.
A pesar del aparente éxito de las pruebas, y aunque el sistema se continuó utilizando durante un tiempo en la línea de ferrocarril levantina, el inventor no logró encontrar eco en inversores nacionales para extender las pruebas y llegar a difundir un modelo comercial en grandes líneas férreas. Precisamente por eso, hacia 1903, reaparece Basanta con su sistema en Francia. Allí, ante varios diputados y senadores e inspectores de la compañía París-Lyon, tuvieron lugar nuevas pruebas. Otra vez el éxito se vio continuado por el silencio. Así celebraba aquel éxito la Revista de industria, agricultura y comercio en la edición del 1 de mayo de 1903:
D. Alejandro Basanta (…) ha tenido la satisfacción merecidísima de que se haya hecho en Francia una prueba para evitar un choque y comunicar entre dos estaciones. (…) El inventor ha completado su sistema con un aviso anticipado de unos cinco minutos de la llegada de los trenes a los pasos a nivel. (…) Este sistema, hasta ahora, sólo se aplica en España en la línea de Villena a Yecla.
Como puede verse, el experimento francés no sólo permitía la intercomunicación entre trenes, o entre estaciones, sino que también proporcionaba un método para avisar de la cercanía de trenes a pasos a nivel. Bien, puede después de tanto fuego de artificio y aventuras, del sistema Basanta nunca más se supo. Al poco se instaló algo similar en varios tranvías italianos y, más tarde en la propia Francia, e incluso hubo alguna acusación de copia contra esas otras pruebas por parte de la prensa en España. La cosa quedó ahí, en el más profundo de los olvidos. Ahora bien, ¿en qué consistía el sistema de Basanta? Veamos someramente lo ingenioso de su propuesta.
El sistema Basanta se basaba en una especie de “red local”, salvando las distancias, aplicada a las vías férreas. Por una parte pretendía que cualquier tren, parado o en marcha, tuviera conocimiento de la circulación de otro vehículo por su misma vía con un aviso a modo de timbre entre locomotoras. Además, como se transmitía señal a lo largo de la vía, ambos maquinistas podían hablar por un interfono de forma directa, así como con las estaciones. Tanto las locomotoras como las estaciones estaban conectadas por cable y contaban con avisadores acústicos y terminales telefónicos. Lo más ingenioso era el sistema para transmitir la señal a un tren en marcha, por medio de un sistema de “escobillas” en forma de esferas metálicas en los ejes, aprovechando las ruedas como transmisores hacia los raíles y, de ahí, a un sistema de cables dispuestos en la línea. Al tren en marcha también se le podían enviar avisos sobre la existencia de cualquier obstáculo que se pudiera encontrar en la vía o sobre cualquier otro problema detectado en las estaciones. Hay que pensar en que estamos hablando de finales del siglo XIX, y eso de tener un teléfono en la cabina del maquinista sonaba a fantasía.
Uno de los aspectos más destacados se encontraba en que, al acercarse un tren a los pasos a nivel, sonaba en ellos una potente campana accionada por electroimanes, llamando la atención así con tiempo de sobra a quienes se encontraran en las cercanías sobre el paso del ferrocarril. Además, y para adelantarse por completo a su tiempo, no sólo la locomotora estaba conectada a la línea eléctrica de comunicaciones que se disponía en las vías, ¡también los vagones! Así, cada vagón contaba con interruptores de aviso que se conectaban con la locomotora para alertar en caso de que algún pasajero sufriera algún percance, enfermedad o contratiempo. Así, ante un aviso, el maquinista podía detener la máquina o decidir parar en una estación intermedia, avisando antes por el teléfono colocado en la locomotora a la estación para que se alertara a un equipo médico en caso de ser requerido, o bien a los agente del orden según la situación.
No puede negarse que el invento era increíble, pero tenía sus contratiempos. Aunque en las pruebas funcionó muy bien, resultaba que el despliegue de la red de comunicación y los propios aparatos de alerta no eran cosa barata. En los trenes se montaba un generador eléctrico, a modo de magneto de la época, que aprovechaba el giro de uno de los ejes de la locomotora. Ese generador alimentaba toda la red de cables distribuida a lo largo del convoy y, también, servía para enviar las señales a la línea eléctrica en que se convertían los propios raíles de la vía, pasando luego a una “barra-carril” que contenía un cable a lo largo de la línea. Luego hacían falta bobinas, teléfonos, interruptores, repetidores de la señal y muchos otros accesorios. En las pruebas de la línea levantina las gentes estaban admiradas. ¡Podían comunicar con las estaciones y entre trenes en movimiento! Todo acabó en alegría general, un banquete en honor de Basanta que se celebró en el hotel Iborra de Alicante y una sociedad constituida para explotar la invención. Nada de aquello prosperó y la pista de Basanta va borrándose con el paso de los años.
Lo último que he podido averiguar sobre el inventor no es muy agradable. En el Boletín Oficial de la Provincia de Oviedo, con fecha 6 de diciembre de 1915, aparece una resolución judicial, sobre caso abierto a petición de la mujer de Alejandro Basanta y Baqué, llamada María Rodríguez de la Flor y Rodríguez Villamil, vecina de Avilés, en la que se declara al inventor ausente y en paradero desconocido.
El dispositivo de seguridad para trenes de Alfredo Huguet
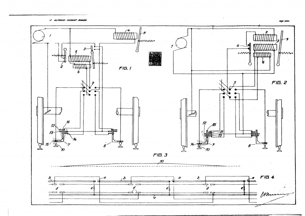
Siguiendo la estela de Basanta, otros inventores españoles han perseguido el sueño del ferrocarril seguro. Quiero mencionar uno de ellos, también olvidado, que entre 1936 y 1954 obtuvo ocho patentes para un dispositivo que permitía detener los trenes de forma automática antes de que producirse un catastrófico choque.
El Barcelonés Alfredo Huguet Manén luchó durante décadas para ver instalado su sistema en los ferrocarriles, pero corrió suerte similar a la de Basanta en cuanto a difusión de su invención se refiere. El inventor barcelonés explicaba su idea de esta manera en Mundo Gráfico el 22 de abril de 1936:
Mi invento impide completamente los choques entre dos o más trenes; los accidentes en los pasos a nivel; los descarrilamientos por los cambios de vías defectuosas; los choques contra unidades móviles, etc… Cada locomotora, aparte de llevar su mecanismo actual, llevará unas nuevas instalaciones eléctricas diseñadas por mí. Al llegar dentro de una misma vía a situarse dos convoyes, a una cierta distancia uno de otro, de trescientos metros, por ejemplo, se establecerá entre los mismos una corriente de interferencia que transformada en la instalación, accionará los frenos de las locomotoras, deteniéndolas. Esta corriente eléctrica se transmitirá a través del tercer raíl, que deberá tenderse en el centro de la vía y para el cual se podrán aprovechar, por ejemplo, los raíles viejos. La potencia de la misma es ínfima y, por tanto, el gasto que produzca, casi nulo. (…) Unos aparatos basados en el mismo principio deberán instalarse en los pasos a nivel y en las agujas…

Gráfico de una de las patentes de Huguet.
